发烧论坛

注册

 

返回列表 «169170171172173174175176» / 186
发新话题 回复该主题

Audio Research 用家专栏 [复制链接]

查看: 528570|回复: 1851
1721#

线路板上有标识,标准是65mv,一看就明白的。
TOP
1722#

回复 1720# szlghyj 的帖子

电路图看不大懂,应该是2个胆组合起来调节吧
TOP
1723#

回复 1722# Wzteng 的帖子

应该是4个一起调,
TOP
1724#

不过vt100有几个版本,可能调法不太一样,能调准就是了,哈哈
TOP
1725#

回复 1724# szlghyj 的帖子

我的是mk3
TOP
1726#

[quote] 原帖由 [b]hanna[/b] 于 2014-2-26 11:59:00 发表
年前入了CD5,多年的ARC西装梦终于如愿所偿! [/quote]
恭喜。
欢迎加入CHINA音友之家-QQ群175767998
TOP
1727#

谢弟兄们鼓励!嘿嘿
TOP
1728#

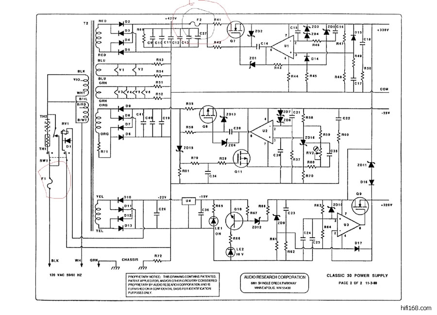
请教CL30后级保险丝问题:起因是爆掉过其中一个!想知道:F1,2的具体参数,官网给的参数不怎么理解。是快熔还是慢溶类型?安培数?耐压? 烦请高人指点!
最后编辑hanna 最后编辑于 2014-03-05 16:43:19
TOP
1729#

F1,2安慢熔,F2,250ma快熔
TOP
1730#

[size=4][quote] 原帖由 [b]szlghyj[/b] 于 2014-3-5 17:43:00 发表
F1,2安慢熔,F2,250ma快熔 [/quote][/size][size=4]
[/size]
[size=4]Cello兄乃真烧友哎,时刻关注着论坛,为我们这类菜鸟指引道路!空来苏州指导发烧事业!嘿嘿![/size]
[size=4]
[/size]
[size=4]F2参数没问题,F1的话机子一直用的5A的保险管!NND,[/size]
[size=4]
[/size]
[size=4]能帮客观分析下,30W推挽机的电流到底多大。[/size]
[size=4]
[/size]
[size=4]多谢![/size]
TOP
发新话题 回复该主题