帐号
注册
密码
登录
关闭
安全选项
找回密码
记住我
我的中心
登录或注册新用户,开通自己的个人中心
HIFI168首页
快速搜索
帖子标题
作者
版块
发烧论坛
»
发烧专区
»
HiFi乐趣
»
(新手求助)JBL4425 分频器的问题--上图了!!!
发烧专区
HiFi乐趣
音乐唱片
器材用家专区
在线试听
交易论坛
硬件交易
软件交易
返回列表
1
2
3
4
楼主:slayer2035
(新手求助)JBL4425 分频器的问题--上图了!!!
[复制链接]
查看:
10351
|
回复:
36
发送短消息
UID
119229
精华
0
查看公共资料
搜索主题
搜索帖子
彪形
组别
论坛发烧友
生日
帖子
18
积分
18
性别
注册时间
2008-01-23
彪形
论坛发烧友
31
#
字体大小:
t
T
发表于
2008-02-20 10:13
|
只看该用户
回复:(新手求助)JBL4425 分频器的问题--上图了!!!
箱子都成古董了.......;残缺美.此起彼落上4312d吧.要不然.......
TOP
发送短消息
UID
108200
精华
0
查看公共资料
搜索主题
搜索帖子
cayi
组别
论坛发烧友
生日
帖子
41
积分
41
性别
注册时间
2007-05-13
cayi
论坛发烧友
32
#
字体大小:
t
T
发表于
2008-02-20 13:52
|
只看该用户
回复: (新手求助)JBL4425 分频器的问题--上图了!!!
前级-电子分音-高音-后级-高音喇叭
-低音-后级-低音喇叭
由两部后级直推喇叭,电子分音分频点设于1000周,调整好高低音的相对益增即可。
TOP
发送短消息
UID
119792
精华
0
查看公共资料
搜索主题
搜索帖子
slayer2035
组别
论坛发烧友
生日
帖子
16
积分
16
性别
注册时间
2008-02-12
slayer2035
论坛发烧友
33
#
字体大小:
t
T
发表于
2008-02-20 23:25
|
只看楼主
回复:(新手求助)JBL4425 分频器的问题--上图了!!!
谢谢楼上的大哥哦
~~~~小弟现在基本明白用电子分音器 的方法了~~~
手头现在又只有一台功放~~~~实在是经济问题~~~~
现在只有还是先把那个老分频器还原再说吧~~~要不然没米啊~~~~
55555
TOP
发送短消息
UID
129408
精华
0
查看公共资料
搜索主题
搜索帖子
zjzhifi
组别
论坛发烧友
生日
帖子
8
积分
8
性别
注册时间
2008-11-18
zjzhifi
论坛发烧友
34
#
字体大小:
t
T
发表于
2008-11-18 14:17
|
只看该用户
回复: (新手求助)JBL4425 分频器的问题--上图了!!!
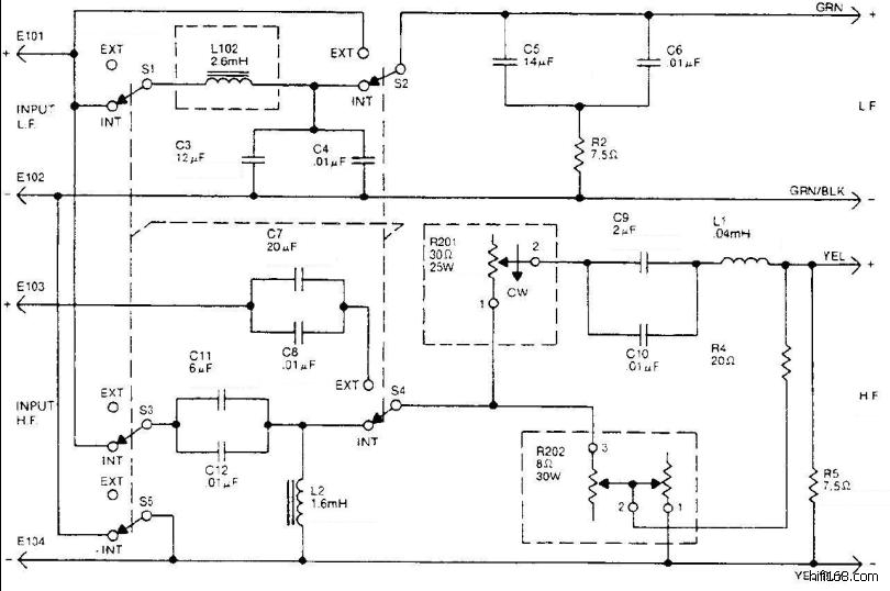
未命名.jpg
(132.90 K)
2008/11/18 14:19:17
http://cgi.ebay.com/JBL-4425-Studio-Monitor-Crossover-and-Level-Pots_W0QQitemZ220312615483QQcmdZViewItemQQptZUK_AudioVideoElectronics_HomeAudioHiFi_HiFiSpeakers?hash=item220312615483&_trksid=p3286.m63.l1177
JBL 4425 分频器线路图
zjzhifi 最后编辑于 2008-11-18 14:19:16
TOP
发送短消息
UID
109590
精华
0
查看公共资料
搜索主题
搜索帖子
ob44474
组别
论坛发烧友
生日
帖子
9
积分
9
性别
注册时间
2007-06-09
ob44474
论坛发烧友
35
#
字体大小:
t
T
发表于
2009-01-31 09:09
|
只看该用户
把那个老分频器还原再说
TOP
发送短消息
UID
129752
精华
0
查看公共资料
搜索主题
搜索帖子
吹兔子
组别
论坛学士
生日
帖子
101
积分
101
性别
注册时间
2008-11-27
吹兔子
论坛学士
36
#
字体大小:
t
T
发表于
2009-02-01 14:26
|
只看该用户
修好分频器后楼主打算用什么功放推4425?这对箱子高频要搞到顺滑细腻很是不易,而且上不去,女声和弦乐是弱项,要有心理准备。
TOP
发送短消息
UID
109999
精华
0
查看公共资料
搜索主题
搜索帖子
cbcbbbbb
组别
论坛学士
生日
帖子
120
积分
120
性别
注册时间
2007-06-16
cbcbbbbb
论坛学士
37
#
字体大小:
t
T
发表于
2009-02-04 02:10
|
只看该用户
原装分频器可在美国eBay网上买得到,我都买过,不贵,共500元代购的,自己会英语买得更便宜.
TOP
上一主题
|
下一主题
返回列表
1
2
3
4
高级编辑器
B
Color
Image
Link
Quote
Code
Smilies
默认表情
你需要登录后才可以发帖
登录
|
注册
发表回复
查看背景广告
隐藏
发新主题
发烧专区
HiFi乐趣
音乐唱片
器材用家专区
在线试听
交易论坛
硬件交易
软件交易
浏览过的版块
硬件交易
音乐唱片
软件交易
在线试听
TOP
设置头像
个人资料
更改密码
用户组
收藏夹
积分